LY7 LE0 Alloytec Engine

LY7 LE0 Alloytec Engine

Information on the GM LY7 High Feature Alloytec V6 engine.   It will be referred to in this guide as the Alloytec.






Haltech ECU Options

The Elite 2000 can be used without DBW, the Elite 2500 is required with DBW.




General Information

Cylinders
6
Displacement
3564 cc / 217.5 ci
Firing Order
1,2,3,4,5,6
Cylinder Orientation





CAN

This vehicles uses CAN bus for various devices throughout the vehicle. This can include the dashboard, ABS, and Body Control. Some models use Serial.  All are NOT supported by Haltech.




Model Variants

There are a number of variants of the Alloytec engine.

LE0

10.2:1 comp, continuously variable cam timing on inlet cams only, DBW, 175KW output

LY7

VVT added to exhaust cams, 190KW output

LLT

SIDI (Spark Ignition Direct Injection), 11.3:1 comp, NOT SUPPORTED

LFX

Lighter weight version of LLT, Flex Fuel support, 11.5:1 comp, NOT SUPPORTED

LWR

Dedicated LPG Vapour Injection, 12.2:1 comp, different pistons, injectors, valves, head, inlet manifold. NOT SUPPORTED






Common Models

Common to find fitted to Holden Commodore VZ to VF.  Used in a number of race series as a control engine due to their relatively high output,common availability and cheap parts.






Sensor Information

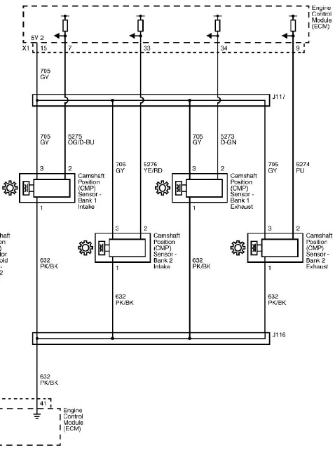
Crank/Cam Sensor

This engines uses a Crank Position Sensor and a Cam Position Sensor.   The crank trigger has 60x teeth with a 2x teeth missing tooth gap commonly known as a 60-2 pattern.  The cam trigger has 4x teeth with 2x small and 2x larger teeth.


60-2 Crank trigger wheel


4x tooth cam trigger




Crank Sensor (models with 2-pin sensor)

A Reluctor crank position sensor is used on these models.




Reluctor Wiring
Pin
Description
Haltech Connection (Trigger 4-core)
1 (Black)
Reluctor -
Green
2 (White)
Reluctor +
Yellow


Trigger Configuration for Reluctor Sensor Model







Crank Sensor (models with 3-pin sensor)

A Hall Effect crank position sensor is used on these models.

Hall Effect Wiring
Pin
Description
Haltech Connection (Trigger 4-core)
1
Signal Ground
Blue
2
Signal
Yellow
3
5V+
Orange 5V+


Trigger Configuration for Hall Effect Sensor Model









Cam Sensor

Hall Effect cam sensors are used. These are located on the front of the engine.




Hall Effect Wiring for Intake Bank 1
Pin
Description
Haltech Connection (Home 4-core)
1
Signal Ground
Blue
2
Signal
Yellow
3
5V+
5V+ (Orange)



Hall Effect Wiring for all other cam sensors
Pin
Description
Haltech Connection
1
Signal Ground
Signal Ground (Black/White)
2
Signal
Spare SPI
3
5V+
5V+ (Orange)









Ignition Coils

The ignition coils feature an internal igniter.  These can be wired directly to the ECU.  



Pin
Description
Haltech Connection
1
ECU Ignition Output
Ignition Output
2
12V+ Switched
---
3
Ground to Cylinder Head
---
4
Ground to Cylinder Head
---













DBW Throttle System

This engine uses a single Drive By Wire throttle body.  There are reports of 6-pin and 8-pin throttle bodies on these engines.

DBW Throttle Wiring 8-Pin



Pin
Description
Haltech Connection
A
Motor Control 1
DBW1 (Brown/Black)
B
Low Reference
Signal Ground (Black/White)
C
Motor Control 2
DBW2 (Brown/Red)
D
Low Reference
Signal Ground (Black/White)
E
5V+ Reference
5V+ (Orange)
F
TPS Signal 2
AVI-3 (Orange/Red)
G
TPS Signal 1
AVI-2 (Orange/Black)
H
5V+ Reference
5V+ (Orange)




DBW Throttle Wiring 6-Pin



Pin
Description
Haltech Connection
A
Motor +
DBW1 (Brown/Black)
B
Motor -
DBW2 (Brown/Red)
C
Signal Ground
Signal Ground (Black/White)
D
TPS1
AVI-2 (Orange/Black)
E
5V+
5V+ (Orange)
F
TPS2
AVI-3 (Orange/Red)





DBW Accelerator Pedal Position Sensors Connection



Pin
Description
Haltech Connection
1
5V+ 1
5V+ (Orange)
2
5V+ 2
5V+ (Orange)
3
APP2 Signal
AVI-4 (Orange/Yellow)
4
Signal Ground 2
Signal Ground (Black/White
5
Signal Ground 1
Signal Ground (Black/White)
6
APP1 Signal
AVI-5 (Orange/Green)











MAP Sensor

These engines do not come with a MAP sensor. 
Use the internal MAP sensor that comes with your ECU.  For higher boost levels an external MAP sensor should be used instead, connected to a spare AVI.









Variable Cams

This engine comes with continuously variable cam timing on either 2x or 4x camshafts.  This is supported by the Haltech Elite ECU.

Cam Position Sensor wiring information is in the Crank/Cam sensor section.
Control solenoids use any spare output other than Ignition Outputs. The other pin is connected to a 12V+ switched source.









Idle Valve

This engine uses the Drive By Wire Throttle to control idle speed.








Coolant Temperature


Wiring is not polarity sensitive
Pin
Haltech Connection
1
Any Spare AVI*
2
Signal Ground
An AVI with a selectable Pullup should be used.  If not and external 1k pullup to 5V should be connected.







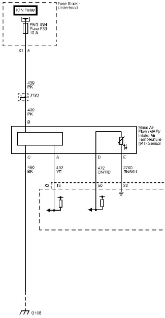
Air Temp

An Inlet Air Temperature Sensor is incorporated in the MAF Sensor on this engine.  See the MAF Sensor section for wiring information. If the MAF has been deleted a replacement Air Temperature Sensor should be installed in the inlet as close as possible to the vacuum source for the MAP sensor.  The Haltech HT-010206 is suitable for this.   

Haltech HT-010206 Air Temperature Sensor


Wiring is not polarity sensitive.
Pin
Haltech Connection
1
Any Spare AVI* (AVI7-Grey)
2
Signal Ground
An AVI with a selectable Pullup should be used.  If not and external 1k pullup to 5V should be connected.







Knock Sensor

This engine comes with 2x non-resonant style knock sensors and these can be used with your Elite 1000, 1500, 2000, or 2500 ECU. 



Pin
Haltech Connection
1
Knock Signal
2
Signal Ground








MAF Sensor

Although most users of Haltech ECUs will be deleting the MAF, it is possible to use a MAF if you prefer.


Pin
Description
Haltech Connection
A
MAF Signal
Spare AVI
B
12V+ Switched
---
C
Sensor Ground
Signal Ground (Black/White)
D
Air Temperature Signal
Spare AVI (AVI-7 Grey)
E
Air Temperature Signal Ground
Signal Ground (Black/White)








O2 Sensors

This engine has Narrow Band O2 sensors.  Although they can be used for light load tuning for Lambda 1.0, they cannot be used for tuning under power.

For correct operation a Haltech WB2 kit is highly recommended for this application, with the provided 4.9 sensors replacing the pre-cat sensors.  Sensors use a 22mm socket or spanner to remove and replace.









Vehicle Speed Sensor

Models with an Aisin AY6 gearbox have a Hall Effect Vehicle Speed sensor.
Models with a Tremec T56 gearbox have a Reluctor Vehicle Speed sensor.

Aisin Hall Effect Speed Sensor
Pin
Description
Haltech Connection
1


2


3


Approximate Calibration Pulses Setting: 4000 pulses/mile (from OEM Workshop Manual Specs)

Tremec Reluctor Speed Sensor Wiring
Pin
Description
Haltech Connection
1
Signal +
Any Spare SPI
2
Signal -
Signal Ground










Injector Data

Flow

The injector flow rate is measured with the injectors held wide open at 100% duty.  For fuel systems with a fixed regulator pressure (often returnless systems) that is not referenced to manifold pressure the flow needs to be mapped over Manifold Pressure for accurate tuning.



Dead Time

When an injector is commanded to open for a certain amount of time, the dead time is the amount of time the injector is not actually open during this period.  It covers the time to energise the solenoid and begin to open and the time to close as well.  There are also transient periods during which the injector is opening and closing where fuel flow is not at full capacity so this lost peak flow period is also taken into account.  










OEM ECU Information

VZ Commodore ECU


VE Commodore ECU

   




Location







ECU Pinout

   
   







    • Related Articles

    • Engine Control Relay

      Engine Control Relay The Engine Control Relay function allows the Nexus ECU to control the 12V+ power supply to certain parts of the engine management, such as injectors and ignition coils.  This function should remain enabled when a Haltech supplied ...
    • 1UZ-FE Engine

      Information on the Toyota 1UZ-FE Engine Haltech ECU Options All Haltech ECU models can run the engine.   Elite 1000 and higher is required to control the factory stepper motor idle valve.  Elite 950, 2000, and 2500 are required for sequential ...
    • Toyota 1FZ-FE Engine

      Information on the Toyota 1FZ-FE engine.  The 1FZ-F is a carburettor version and is not covered in this guide. 80-Series 1FZ-FE with Distributor ignition 100-series 1FZ-FE with Waste Spark ignition and crank/cam sensors Haltech ECU Options Engine is ...
    • Honda K Series Engine

      The Honda K-series engine is a line of four-cylinder four-stroke car engine introduced in 2001. The K-series engines are equipped with DOHC valvetrains and use roller rockers to reduce friction. The engines use a coil-on-plug, distributorless ...
    • Honda / Acura B Series Engine

      The B-Series engine was offered in Integras, Civics, Preludes, Accords, CRXs, Del Sols and CRVs. This engine had 28 different engine codes. The letter B is normally followed by two numbers to designate the displacement of the engine, another letter, ...