Nexus Ti6L - Transmission Interface Kit, suits GM 6L Series

Nexus Ti6L - Transmission Interface Kit, suits GM 6L Series

Nexus Ti6L - Transmission Interface Kit, suits GM 6L Series



Technical note regarding early access to this product:


While all reasonable care has been taken to support all TCM operating systems known to Haltech, there may be OS versions that are not yet supported. If you encounter an unsupported OS, a third‑party tool will be required to extract the OS binary. It is recommended that you have access to such a tool before purchasing the Ti6L. Once extracted, please email the OS binary to support@haltech.com with the subject line “Ti6L Support”, or give us a call — we are here to help. We will do our best to add support within two business days.

Product Overview


Congratulations on purchasing the Nexus Ti6L Transmission Interface Kit for GM 6L series automatic transmissions! 

This device, in conjunction with a 6L Transmission Harness (HT-187007), enables a Nexus ECU or VCU to integrate and control a supported GM 6L series automatic transmission. Whether you’re starting a new setup or upgrading your vehicle’s transmission control, the Nexus Ti6L kit offers a seamless and efficient automatic transmission control interface.

This quick start guide will walk you through the installation of your Nexus Ti6L kit and guide you in configuring the system within the Nexus Software Programmer (NSP) to ensure a smooth installation and optimal functionality of your new automatic transmission interface.

What’s included?
  1. HT-196002 - Nexus Ti6L Transmission Interface - Suits GM 6L Series
  2. HT-187007 - Transmission Harness (6Lx0)
  3. Opposing DTM-6 and DTM-8 connectors and pins
  4. Quick start guide
Features: 
  1. Fully terminated transmission harness to suit GM 6Lx0 transmissions
  2. Plug and Play with a Nexus Rebel LS ECU terminated harness
  3. Easy Rebel LS Setup Wizard using the Haltech NSP Software or Haltech Connect App
  4. Convenient TCM OS update support

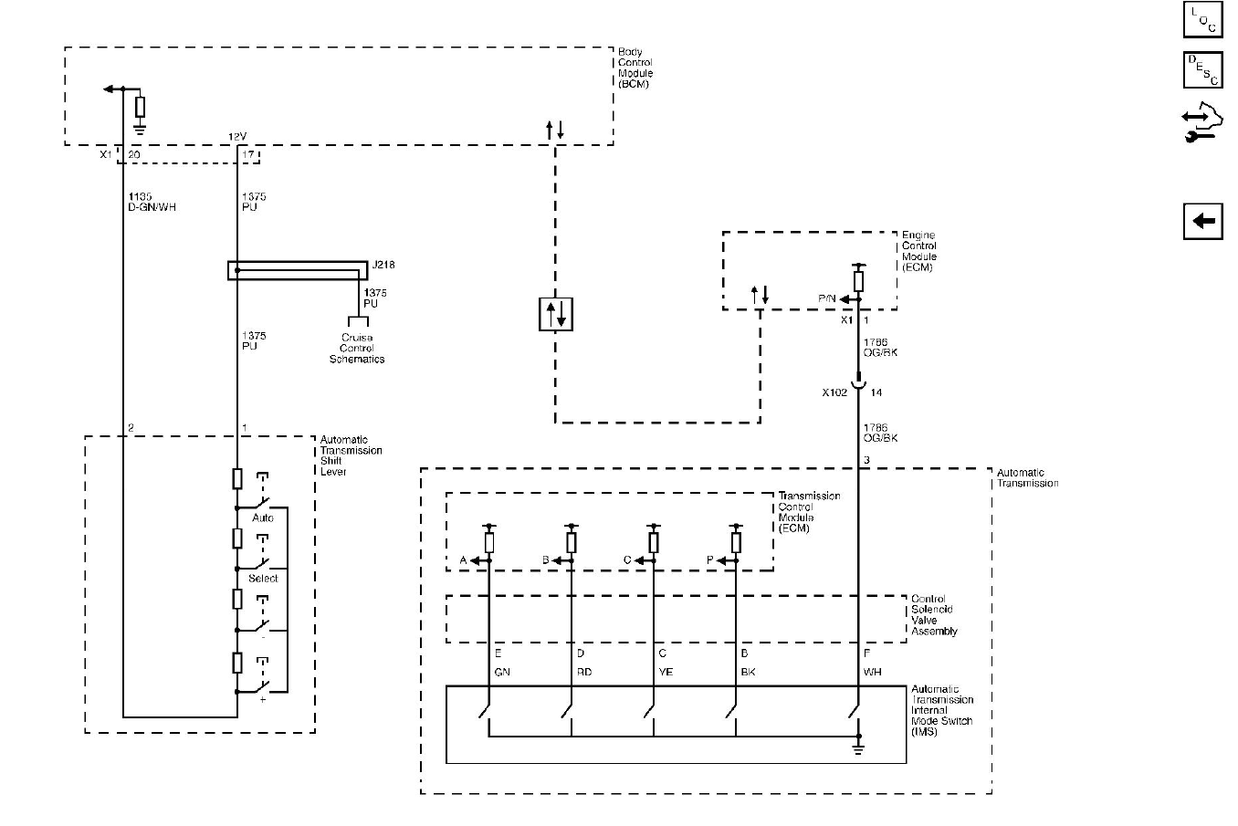
Transmission Control Overview


The GM 6Lx0 transmission is supported by Nexus ECUs via CAN communication through a Nexus Ti6L, which interfaces with the factory Transmission Control Module (TCM) inside the transmission. Using the information provided by the Nexus ECU, the TCM makes decisions regarding when and how to shift between gears. Data sent from the Nexus ECU includes engine parameters such as RPM, engine demand, throttle position, and engine torque. Likewise, the TCM sends information back to the ECU, such as gear position, park/neutral state, torque limits, and torque reduction requests as necessary.

TCM Operating System

The Nexus ECU and Ti6L can identify and will only operate with a 6L transmission running a compatible Operating System (OS) version. If the OS version is incompatible, the Ti6L will need to reflash a compatible OS into the TCM using the NSP software to ensure proper transmission operation. The steps for doing this are detailed in the “TCM Reflashing using NSP” section further down this article.

List of known compatible TCM OS versions

Early version hardware:
  1. 24239353
  2. 24243170
  3. 24249179
  4. 24251030

Late version hardware:
  1. 24252573
  2. 24254909
  3. 24256025
  4. 24256125
  5. 24261871
  6. 24267577
  7. 24270599
  8. 24276638

Nexus Ti6L Installation



1. Prepare the vehicle and workspace - Park the vehicle on a flat surface, engage the parking brake, and disconnect the battery. Lift the vehicle using a hoist, or secure it with jack stands if using a jack. Ensure the engine and transmission are cool before beginning the installation.

2. Install the 6L transmission harness - Locate the round connector at the rear of the transmission where the matching 16-pin round connector from one end of the 6L transmission harness will be plugged in. Ensure that the inner part of the round connector is fully extended, as shown below. If it is retracted, you can push the inner part of the connector outward from the rear until it clicks into place. Note that a retracted connector will engage the socket but not fully engage the pins on the mating transmission connector, resulting in no electrical connection. After extending the connector, ensure the connector ring is fully rotated counterclockwise against the inner part to lock the keyways in place. Once everything is set, plug the connector into the transmission with the connector ring tab pointing upward, and twist it clockwise while gently pushing forward to locate the keyway (approximately at the position shown below). Once seated, twist the connector further about a quarter turn clockwise to lock it in place.




Next, route the transmission harness toward the engine and connect the 8 pin DTM transmission breakout connector to the corresponding transmission connector found on your Nexus terminated engine harness (e.g. Rebel LS main terminated harness).

If you are using this 6L transmission harness with a universal Nexus ECU/VCU that has been custom wired using a universal harness, the 8 pin DTM transmission breakout connector must be wired to the Haltech CAN system, which provides switched 12V power, power ground, and the CAN High and CAN Low wires required for CAN communication. Refer to the pinout table below for the DTM06-8S transmission breakout connector pinout reference on the transmission harness to be able to wire it in.


Shifter wiring (Tap up, Tap down)

The HT-187007 6L Transmission Harness is equipped with a black DTM04-6P “Shifter” connector that provides spare analogue voltage inputs from the Nexus Ti6L. If not already wired to your Nexus ECU, these inputs can be used to wire to 6L transmission shifters with Manual or Sports mode, enabling tap up and tap down gear changes. In some shifters, this is indicated by “+” and “–” symbols, while others use paddles behind the steering wheel, or a combination of both.

Most of these 6L shifters incorporate a resistor ladder circuit, where the tap up, tap down, and other switch circuits are all integrated into a single circuit. Each function provides a different resistance (ohms) reading, which the Ti6L detects and differentiates. Some aftermarket 6L shifters may instead use discrete switch circuits for each function, or a combination of discrete circuits and the resistor ladder setup.

NOTE: It is important to remember that this application only supports 6L transmissions that expect shifter tap up and tap down signals to be wired external to the transmission, with the shift request      signals transmitted over CAN. If your transmission’s shifter tap up and tap down signals are wired directly to the transmission via the 16-pin connector, you will need to wire them in the same way.

Example Shifters:
VE Commodore / VF Commodore /  Pontiac G8  / Chevrolet SS 6L80 Shifter



3. Install the Nexus Ti6L - Find a suitable location in the engine bay (e.g. the firewall) to mount the Nexus Ti6L that allows the 34-pin Superseal Nexus Ti6L connector from the transmission harness to plug in.

4. Power up the Nexus Ti6L - Secure the inline fuse holder and connect the 8 mm ring terminal to the battery’s positive terminal to supply constant power to the transmission. At this stage, the battery can be reconnected to power up the entire vehicle. 

5. TCM CAN plug - Secure this connector in an accessible location near the transmission. This connector is not required for use with the Nexus ECU and Ti6L; it is included in the harness solely to provide access for a third‑party reflashing tool, if required. It can be connected to an HT‑135000 DTM‑4 to OBD‑II cable to enable OBD‑II access for the third‑party reflashing tool when needed.

6. Check all connections - Double-check all connections for tightness and proper routing. Ensure the harness is securely fastened with zip ties to prevent contact with moving parts or heat sources. Carefully lower the vehicle from the jack stands.

At this stage, your Nexus Ti6L is successfully installed and ready to be configured within the Nexus ECU using the Nexus Software Programmer (NSP).

Nexus Software Programmer (NSP)

Installing NSP

Haltech NSP is the software used for tuning and programming Nexus Plug-in ECUs. Follow these steps to install the Haltech NSP software:

1. Download the NSP installer - Go to the Haltech website Downloads section, and click on the download link for the NSP software.



2. Run the installer file - Once the download is complete, locate the downloaded file (usually in the ‘Downloads’ folder of your computer) and double-click on the file to run the Nexus Software Setup Wizard.



3. Launch Haltech NSP - Once the installation is complete, you can launch the Haltech NSP software from the Windows ‘Start’ menu or using the desktop shortcut that was created.


Going online with your Nexus Rebel LS ECU

The Nexus Ti6L Transmission Interface is a Haltech CAN device configured within your Nexus Rebel LS ECU through the Setup Wizard. To begin, open the NSP software and connect the supplied Haltech USB cable between your laptop and the USB-C port on the front of your Nexus ECU. This USB connection allows the NSP software to read or write settings into the ECU or use the Rebel LS Setup Wizard if you’re starting a new map.



Nexus Ti6L setup using the ECU Setup Wizard

The Rebel LS ECU Setup Wizard will guide you through creating a base map by defining the specific engine, camshaft, throttle type, MAP sensor, injectors, and ignition coils you’re using. Towards the end of the Setup Wizard, you will be prompted to select which GM series transmission you have - choose 6L80/90 and continue to complete the setup. By selecting this transmission, NSP will automatically configure your ECU to communicate with the Ti6L and apply all related transmission control settings. Upon completing the Setup Wizard, your transmission will be ready for use.



Nexus Ti6L - setting up manually

If you are manually setting up the Nexus Ti6L Transmission Interface - such as when modifying an existing ECU map or using the Nexus Ti6L with a universal Nexus ECU/VCU - the first step is to navigate to the Transmission section in the Navigation Tree on the left side of the NSP software and click “Select Transmission.” This will open a window displaying a list of GM transmissions. Select “6L80/90” and click OK.

NSP will then automatically configure your ECU to communicate with the Ti6L and apply all related transmission control settings. A list of these settings will be displayed for you to review and confirm. Once confirmed, your transmission will be ready for use.



TCM Reflashing using NSP

Minimum Software/Firmware Version Requirements:


NSP: 1.46.3
Nexus ECU: 1.34.0
Nexus Ti6L: 1.11.0

After installing and setting up your Nexus Ti6L to operate with your Nexus ECU and 6L transmission, either via the Setup Wizard or through manual configuration, it is highly recommended that you reflash the 6L transmission operating system (OS) with a version supported by the Ti6L. This ensures the transmission is running a compatible OS that the Nexus Ti6L can communicate with, which is essential for correct and reliable transmission operation.

The Nexus Ti6L is capable of reflashing the Transmission Control Module (TCM) within the 6L transmission without the need for any third party reflashing tools. This process is performed using the NSP software and is simple and straightforward, with the Nexus Ti6L automatically identifying the original TCM OS version and selecting the appropriate supported version from its internal files.

To Reflash the TCM:

1. Verify that the minimum required NSP, Nexus ECU, and Nexus Ti6L firmware versions listed above are installed.
2. Ensure the vehicle battery is fully charged and that the laptop is connected to a charger. Loss of power or communication during this process may render the transmission inoperable and require professional recovery. This also includes ensuring the laptop does not enter screensaver or sleep mode during the update process.
3. Turn the ignition key to the ON position, connect to the Nexus ECU using NSP, then navigate to the “Transmission Interface 6L Series” page within the software navigation tree.



4. Click “Upgrade Transmission Firmware”, read the reflashing notes and warning, then click “Yes” to proceed.


5. Wait for the transmission firmware upgrade process to complete. The reflashing process can take 15 minutes or more to complete, depending on laptop performance.



Once the process has finished, the transmission will be ready for use. A test drive is recommended to evaluate operation and allow the TCM to begin its relearning process. Information about the current and original firmware versions can be viewed in NSP by monitoring the channels “6L Binary OS Version” and “6L Original Binary OS Version”, respectively.




Additional References


Nexus Ti6L Pinout Information


Nexus Ti6L Specifications


6L Transmission Connector Pinout



Torque Model Function

The Torque Model function, found in NSP under Engine Functions, represents how much torque your engine produces under various conditions, as well as the strategies used when torque reduction is required. This function is also essential for operating the 6L transmission, and the NSP software will prompt you to enable it if you are manually setting up the Ti6L.

Enabling this function for the first time and using the default values provides a good starting point. However, the Engine Torque Table and related settings will eventually need to be fine-tuned to reflect actual engine torque values based on data from a dynamometer.




    • Related Articles

    • Nexus Ti4L - Transmission Interface Kit, suits GM 4L Series

      Overview The Nexus Ti4L Transmission Interface offers a seamless and efficient solution for controlling GM 4L series automatic transmissions via your Nexus ECU or VCU. Whether setting up a new system or upgrading an existing vehicle, the Ti4L kit ...
    • Nexus Rebel JZ

      Overview The Nexus Rebel JZ ECU is one of Haltech’s advanced engine control units in the Nexus range, offering additional functionality beyond simply controlling your Toyota JZ engine. It functions not only as an engine control unit but also as a ...
    • Nexus Rebel LS

      Overview The Rebel LS ECU is one of Haltech’s advanced engine control units in the Nexus range, offering additional functionality beyond simply controlling your GM Gen III or Gen IV LS engine. It functions not only as an engine control unit but also ...
    • How to wire GM’s LS using Haltech’s Terminated Harness

      Introducing Haltech's Terminated Harness for General Motors LS series engines GM’s LSs are some of the most popular engines on the planet. They are super strong, reliable and relatively inexpensive to buy and service. Add to it an almost infinite ...
    • What’s so special about the LS?

      How many times have you heard the term “LS-swap”? What is it that makes GM’s LS-series engines so popular with drag racers, hot-rodders, drifters, modders and tuners alike? There has to be a reason this particular engine is so many people’s ...